服务热线
029-88810882
网站首页
关于公司
公司简介
组织机构
企业文化
新闻动态
公司新闻
行业新闻
产品中心
钻井VFD控制系统
钻井SCR控制系统
罗斯海尔ROSSHILL
MCC房控制系统
西门子变频器技术服务
SCR/VFD/MCC房备件
西门子PLC技术服务
变频器技术服务
发电机控制备件
石油钻机其他备件
服务支持
售后服务
下载中心
人才招聘
人才培养
招聘职位
联系我们
访客留言
行业新闻
公司新闻
行业新闻
最新资讯 New
2021-11-05
罗斯海尔 ZJ70SCR 指示灯 P9XUIR
2020-11-22
ZPSD311VB15J 安费诺 Amphenol
2020-11-22
ZPEML-32C28-23S ZPETJ-212-346P
2020-11-22
D38999/26JG79PN 安费诺 Ampheno
2020-11-22
D38999/26JF35SN 安费诺 Ampheno
搜索 Search
你的位置:
主页
>
新闻动态
>
行业新闻
>
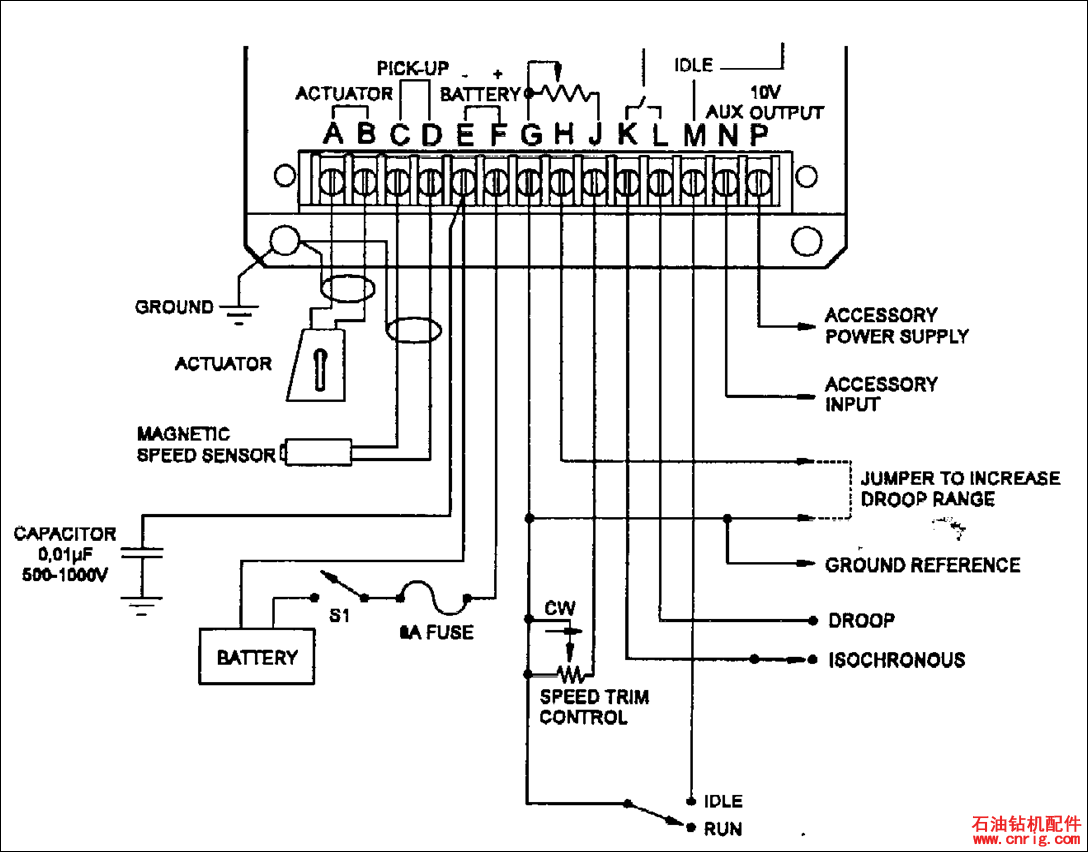
系统原理与故障排除
2015-01-05 10:11 点击:次
•1、电子调速知识简介
• 电子调速系统主要由三部分组成:执行器、调速板和转速
传感器
上一篇:
发电机维护保养计划表
下一篇:
volvo如何读故障代码